充電階段
在充電配置階段,車端閉合K5、K6,然后樁端閉合K1、K2,這樣充電模塊就和被充電的動力電池構成了充電回路,充電流程就進入了充電階段。在充電階段,車端按50ms周期發BCL報文,按250ms周期發BCS報文,樁端按50ms周期發CCS報文。充電樁根據車端電壓和電流需求,實時調整充電電壓和充電電流。車端還會按照250ms的周期發送BSM報文,按10s的周期發送可選的報文,如BMV、BML、BSP等。樁端根據報文信息,實時判斷電池狀態是否正常,實時判斷樁端是否滿足充電結束條件。車端實時判斷電壓和電流是否正常,判斷車端是否滿足充電結束條件。車端滿足充電結束條件,發送BST,樁端滿足充電結束條件,發送CST。BST和CST的發送周期是10ms。充電狀態流程如圖1所示。

圖1 充電狀態流程圖(充電階段)

圖2 充電階段的報文
交互BCS、BCL和CCS報文
BCS報文信息包括動力電池組的充電電壓、充電電流、最高單體電池電壓、SOC、估算剩余時間。樁端超過5s沒有收到該報文,就應立即結束充電。
BCL報文信息包括電壓需求、電流需求和充電模式。樁端超過1s沒有收到該報文,就應立即結束充電。正常情況下,電壓需求要大于BCP報文中“整車動力蓄電池當前電池電壓”,小于等于車輛允許充電最高總電壓。市場上出現過BCL報文的電壓需求小于等于“整車動力蓄電池當前電池電壓”的失效模式。這種情況下,無電流輸出。此外,市場上還出現電池電壓大于車輛允許充電最高總電壓。隨著SOC越來越高,車輛電池電壓逐漸增加,比如允許充電最高總電壓為450V,但充電中隨著SOC越來越高,有些車輛的電池電壓超過了最高允許充電總電壓,這樣也會導致突然無電流。
CCS文信息包括充電模塊的輸出電壓、輸出電流、累計充電時間、充電允許或暫停。BMS超過1s沒有收到該報文,就應立即結束充電。
這三種報文包含了非常重要的常用參數和指令。
充電模塊響應電壓和電流需求
充電樁控制器收到BCL報文中的電壓和電流需求后,下發給充電模塊。充電模塊的輸出電壓和電流的控制是通過典型的負反饋實現的。充電模塊如何響應電壓和電流需求,如何確定是工作在恒壓模式還是恒流模式,這個問題對于沒有控制理論基礎的從業者是比較難以理解的部分,甚至很多寫充電樁控制器軟件的工程師也沒搞明白。
我們在之前的一篇文章中給出過下面的結論:
BMS給出恒壓或恒流要求,只能表示BMS希望充電模塊工作在恒壓或恒流,但實際上充電模塊工作在恒壓或恒流,是由“電壓需求”,“電流需求”,及電池這個被充電的負載的當前電壓決定的。
當滿足“電壓需求>電池電壓+內阻x電流+連接線壓降+防反接二極管壓降“這個條件時,就是恒流,否則,就是恒壓。
“ 內阻x電流+連接線壓降+防反接二極管壓降”,這三者的電壓是很小的,因此,只要電壓需求略大于當前電池電壓,就工作在恒流。充電過程中,絕大部分時候都是工作在恒流,只有在快充滿的時候,SOC接近100%的時候,可能工作在恒壓。但實際上,我們在測試多種車輛時,從開始到SOC達到100%、充電結束的全過程都沒有進入恒壓狀態。
如果大家有一定的控制理論基礎,我們可以理解一下雙環競爭,如圖3所示。假設電壓需求是450V,當前電池電壓是400V,電流需求(請求電流)是120A,充電模塊的最大輸出電流20A,因此,環路的給定電流是20A(取模塊的最大輸出電流和電流需求較小值),給定電壓就是450V。充電模塊的輸出直接和電池連接在一起,輸出電壓被拉到和電池電壓一樣、400V,輸出電流是20A。那么,電壓的誤差為50V,電流的誤差為0A,PI計算的結果,在計算幾個周期后就達到了PI的最大值,電壓環和電流環的PI值比較,取較小值來產生PWM控制輸出,因此,環路工作在電流環。
圖3 電壓環和電流環的競爭
我們在市場上遇到過一種案例,XX車型在充電過程中的需求電壓與實際電池電壓壓差過小,導致充電樁報出“三分鐘無電流”故障。
在充電到SOC 90%之后,電流需求會突然降低,譬如從120A降低到5A,這時候,充電模塊的輸出電流要能響應這個變化。有些大樁,由于是多個模塊并聯,控制器下發電流指令是輪流發送,而不是廣播一次性發送,通信上產生的延遲將導致電流下降速度太慢,導致車端發出結束充電指令。 在18487.1的附錄B中,對電流的響應速度有明確要求,小于20A的變化,要求在1s內完成調節,大于20A的變化,要求調節速度大于20A/s。
BYD漢在充電過程中需求電壓會不斷上漲,初始需求電壓一般在500V以下,上漲到500V以上時,模塊會進行串并聯切換導致模塊輸出電壓先下降再上升,在這個期間,BMS會立即根據模塊的輸出電壓調整需求電壓使需求電壓降回500V以下。此時的實際電壓下降沒那么快,觸發充電樁的輸出過壓故障 。
車端發送BSM和BMV、BML、BSP報文
BSM報文給出了電池的狀態,具體報文格式如下,包括最高單體動力蓄電池電壓所在編號,最高動力蓄電池溫度,最高溫度檢測點編號,最低動力蓄電池溫度,最低溫度檢測點編號,單體動力蓄電池電壓過高/過低/正常,SOC過高/過低/正常,充電電流正常/過流/不可信狀態,溫度過高/正常/不可信狀態,絕緣狀態正常/不正常/不可信狀態,輸出連接器狀態正常/不正常/不可信狀態,充電允許/禁止。BMV、BML和BSP報文都是可選項,BMV報文給出了各個單體動力蓄電池電壓值,BML給出了各個單體動力蓄電池溫度,BSP是動力蓄電池預留報文。
圖4 BSM報文信息
實時判斷電池和電壓、電流狀態
在27930的充電時序流程圖中,樁端要判斷電池狀態是否正常,但是充電樁該如何根據BSM來判斷電池是否正常呢? 上文提到的BSM報文中會給出電池電壓過高、過流、過溫、絕緣不正常、充電禁止等不宜繼續充電流程的信息,充電樁應根據這些信息停止充電,但是,如果電池出現這些異常,BMS應發出結束充電的指令。是否可能BSM報文中有這些異常信息,但是BMS并不發出停止充電呢?
圖5 充電時序流程圖 (判斷電池狀態)
車端對樁的狀態做出哪些判斷? 充電過程中隨機的偶發的“跳槍”問題,很多時候就是車端判斷有風險,主動結束充電的。樁端報文主要就是CML和CCS,CML給出了充電樁的電壓范圍和電流范圍,CCS給出了當前的輸出電壓和輸出電流,充電允許和禁止。 車端判斷輸出電壓和輸出電流超過了電池的最大允許電壓和最大允許電流,當然會結束充電。如果充電電流紋波過大,部分車型會報出他故障并主動停機。
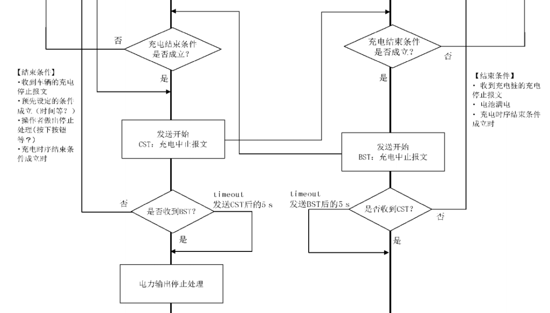
實時判斷是否滿足充電結束條件,互發BST&CST報文
充電結束的判斷及發送充電結束報文是在充電階段,而不屬于充電結束階段。在流程圖上給出了樁端和車端判斷充電結束的條件。樁端的結束條件如下。
-
收到車輛的充電停止報文。就是收到車端BMS發出的BST。
-
預先設定的條件成立(時間等?)。譬如設置了SOC達到99%就停止充電,充電持續4小時就停止充電,賬戶沒有余額就停止充電,等各種設置。
-
操作者做出停止處理(按下按鈕等?)。譬如按下了急停按鈕,槍頭停止按鍵,等操作。
-
充電時序結束條件成立時。我沒能理解這個是需要在軟件上怎么處理。
樁端滿足條件后,樁端控制器就按10ms周期持續發送CST給車端BMS,相應地,車端收到CST后,就滿足了充電結束條件,開始按10ms周期持續發送BST給樁端BMS。
圖6 充電時序流程圖(判斷充電結束)
BST和CST是非常重要的報文。售后的疑難雜癥,大家知道,就是所謂的”跳槍“問題,偶發性的隨機性的停止充電。充電樁廠家很多時候希望從BST和CST報文中查出些端倪。我曾寫過一篇這方面的文章:
BST和CST報文中提供了中止充電的原因,中止充電故障原因,中止充電錯誤原因。標準里區分了故障和錯誤這兩個詞。為了文章信息的完整性,將這些原因整理如下。充電機故障原因區分了充電機過溫故障和充電機內部過溫故障。其實充電機本身的故障種類非常多,僅僅靠CST里面的這些信息是不能診斷有些問題的。
表7 BST和CST的報文信息





